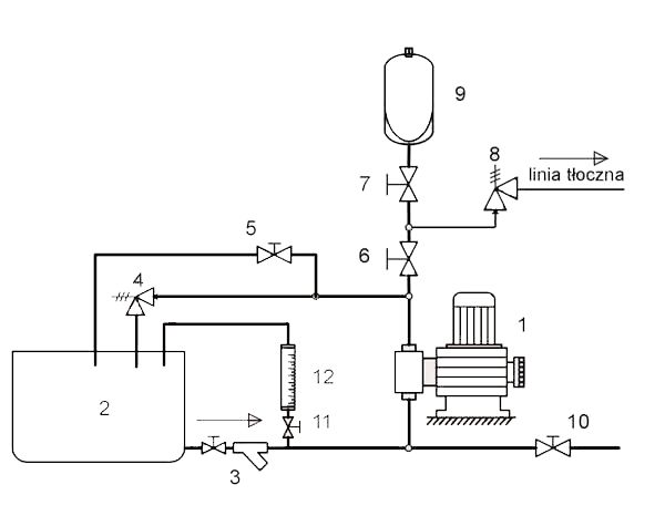
Schemat typowej instalacji
SCHEMAT TYPOWEJ INSTALACJI
Dla poprawnej pracy oraz bezpiecznej obsługi bieżącej i serwisowej instalacje dozowania powinny być wyposażone w odpowiednią armaturę.
Schemat typowej zalecanej instalacji przedstawiamy na poniższym szkicu.

OSPRZĘT NIEZBĘDNY
-
Pompa dozująca
-
Zbiornik
-
Zespół zaworu ssawnego z filtrem
-
Zawór przelewowy
-
Zawór zalewowy
-
Zawór odcinający
OSPRZĘT ZALECANY
-
Zawór odcinający
-
Zawór stałego ciśnienia
-
Tłumik pulsacji
-
Zawór przemywający
-
Zawór odcinający
-
Naczynie kalibracyjne
![]() | Karta [plik] w formacie PDF |